星三角正反转电路图复杂吗?学会了这个技巧你也能看懂
今天我们来分享一下看电路图的技巧,很多朋友刚刚接触电路图,感觉很复杂无从下手。
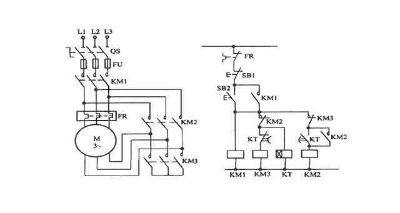
我就用星三角正反转电路这个经典案例简单分析一下,要想看懂复杂的电路图,首先要学会分析。就是把复杂的电路分解成自己认识的电路,然后连贯在一起。
两个基础的电路一定要熟练:自锁和互锁
自锁
按下自复按钮开关SB2以后,接触器KM吸合。SB2复位以后,接触器KM通过自身的常开点持续吸合,这就是自锁。
要点:启动按钮并联KM的常开点。
互锁
互锁一般出现在正反转电路中,为了避免2个
×
扫一扫,请下载正事多APP

安卓版

苹果版